35kV户内框架式无功补偿装置
	
	
 

 
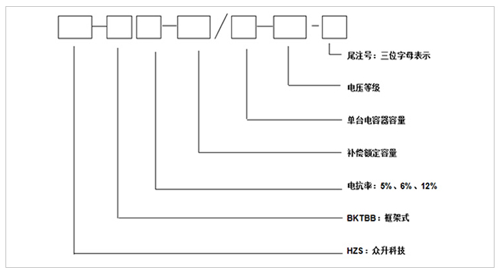
注:第一位字母:表示接线方式;第二位字母:表示电容器组的保护方式;第三位字母:表示使用场合。
| 
				 第一位字母  | 
			
				 第二位字母  | 
			
				 第三位字母  | 
		|||||
| 
				 字母  | 
			
				 A  | 
			
				 B  | 
			
				 C  | 
			
				 K  | 
			
				 L  | 
			
				 W  | 
			
				 N  | 
		
| 
				 含义  | 
			
				 单星型  | 
			
				 双星型  | 
			
				 电压差动保护  | 
			
				 开口三角电压保护  | 
			
				 不平衡电流保护  | 
			
				 户外  | 
			
				 户内  | 
		
	
 
	
1、安装在户外,框架式结构、固定投切。
2、可直接在变电所内投切电容补偿装置。
3、HZS-TBB型户内框架式无功补偿装置由串联空芯电抗器、进线架和电容器组成,空芯电抗器一般为三相叠装或三相品字形安装;进线架包括高压隔离开关、放电线圈以及 避雷器;电容器架一般为二层一排布置,容量大采用二排二层布置;进线架与电容架并列放置,高度宽度一致,每台电容均配装外熔断器;外围需用不低于2米的网栏围住,围栏门配置一扇活门便于巡视和检修。
4、装置结构设计合理,动、热稳定性好,带电显示装置用来显示装置的投切状态,并有电磁锁和柜门开关、观察窗,具有强制闭锁功能,确保运行和维护人员安全。
5、隔离接地开关配有电磁锁,保证装置带电时无法操作隔离开关;隔离接地开关在电容器组检修时可以处于接地状态,确保检修人员安全。
	
1、该装置允许在工频1.1倍额定电压下长期运行。
2、该装置允许在由于过电压和高次谐波造成的1.3倍额定电流的稳态过电流下连续运行。
3、该装置可以将电容器投入运行瞬间产生的涌流限制在电容器组额定电流的20倍以下。
4、根据配电系统情况,可配置不同的电抗率的电抗器来抑制谐波和合闸涌流。
5、采用先进工艺和全膜介质的高压电力电容器,具有寿命长、损耗小、运行温升低等特点,并且还具有放电起始电压高和密封性能好等特点。
6、具有完善的电容器保护功能,单台电容器短路保护采用高压喷逐式熔断器;并根据接线方式的不同,电容器组设有开口三角不平衡电压、中性点不平衡电流等继电保护。
7、电容器实测总容量与各电容器额定值总和之差不超过+10%--0,各相电容偏差不超过5%。
	
1、环境温度:-25℃~+45℃,24小时内平均温度不超过+35℃
	2、海拔高度:不超过2000米,高于2000米采用高原型产品。
 3、湿度:日平均值不大于95%,月平均值不大于90%。
 4、户外风速≤35m/s、抗震:不超过地震烈度为8度。 
5、安装场所:使用地点不允许有危险介质,周围环境中不应含有腐蚀金属和破坏绝缘的气体及导电介质,不允许充满水蒸气及有严重的霉菌存在。
	
1、额定电压等级:35kv。
2、额定频率:50-60Hz。
3、额定容量:1200--15000kvar。
	
 
01
COME FROM AUSTRALIA
	
严格的元器件选取----关注于品质 
严格的元器件供应商选择,必须具备专业的生产场地、办公环境以及供应的产品必须具备国内专业机构的检测证书,具备8年以上的生产年限方能入选本公司的供应商名录。
02
COME FROM AUSTRALIA
	
干净的工作环境----注重于品牌 
标准化的生产厂区,自动化的生产工序,采用现代化的自控自动自检的流水生产线,无交叉,无故障;全方位的检测设备和检测工序,只为打造优质的产品!
03
COME FROM AUSTRALIA
数据监控----打造用电安全管家
使用数据采集监控系统,覆盖全国的地区通讯,24小时不间断数据采集,具备遥调、遥控、遥测、遥信等基础功能,更能具备故障通知和补偿优化,真正意义上打造安全用电、舒适用电的智能管家!
	
 
| 产品型号 | 补偿容量 (kvar) | 每台电容器容量 (kvar) | 电容器数量 | 
| HZS-BKTBB6-1200/200-35 | 1200 | 200 | 6 | 
| HZS-BKTBB6-1500/250-35 | 1500 | 250 | 6 | 
| HZS-BKTBB6-1800/300-35 | 1800 | 300 | 6 | 
| HZS-BKTBB6-2004/334-35 | 2004 | 334 | 6 | 
| HZS-BKTBB6-2400/400-35 | 2400 | 400 | 6 | 
| HZS-BKTBB6-3000/500-35 | 3000 | 500 | 6 | 
| HZS-BKTBB6-3600/300-35 | 3600 | 300 | 12 | 
| HZS-BKTBB6-4008/334-35 | 4008 | 334 | 12 | 
| HZS-BKTBB6-4200/350-35 | 4200 | 350 | 12 | 
| HZS-BKTBB6-4500/375-35 | 4500 | 375 | 12 | 
| HZS-BKTBB6-4800/400-35 | 4800 | 400 | 12 | 
| HZS-BKTBB6-5004/417-35 | 5004 | 417 | 12 | 
| HZS-BKTBB6-5400/450-35 | 5400 | 450 | 12 | 
| HZS-BKTBB6-6000/500-35 | 6000 | 500 | 12 | 
| HZS-BKTBB6-6408/267-35 | 6408 | 267 | 24 | 
| HZS-BKTBB6-7008/292-35 | 7008 | 292 | 24 | 
| HZS-BKTBB6-7200/300-35 | 7200 | 300 | 24 | 
| HZS-BKTBB6-8016/334-35 | 8016 | 334 | 24 | 
| HZS-BKTBB6-8400/350-35 | 8400 | 350 | 24 | 
| HZS-BKTBB6-9000/375-35 | 9000 | 375 | 24 | 
| HZS-BKTBB6-9600/400-35 | 9600 | 400 | 24 | 
| HZS-BKTBB6-10008/417-35 | 10008 | 417 | 24 | 
订货须知
a) 上图补偿容量和补偿路数可根据客户需求修改
b) 表中容量只列出10008kvar,超出补偿容量和补偿路数可根据客户需求定制
	
 
	
 
	
	
 
- 
		
 
		用料讲究 品质保证
与国内外知名品牌供应商形成战略合作,成熟,稳定的原材料供应渠道,性能稳定,质量有保障。
 
		封闭设计 安全可靠
封闭式母排结构设计,模块化组装,安全整洁,彻底摆脱带电体裸露、结构散乱、线束缠绕等一系列安全隐患。
 - 
		
 
	 - 
		
 
		熔丝保护 响应快速
创造性采用熔断器代替传统微型断路器,6KA(Icu)→100KA(Icu)改变的不是一个数字,而是一种安全观念!
 
		精确投切 无涌流
精确的过零点投切技术,降低电网传输损耗,抑制电压波动,解决电容器鼓肚、电抗器发热、熔丝断路的困扰
 
	
 
	
 
		
 
	
研发实力
拥有专业的研发技术团队,专注于无功补偿领域的研究,不断创新
		
 
	
生产实力
5000平方米生产车间,从国外引进 生产设备,满足任何行业的需求
		
 
	
质量检测
具备完善的检测实验设备,配备专业化质检人员,质量有保障
		
 
	
贴心服务
安排人员定期巡检,上门检修等服务,24h全天候售后服务体系
		
	
	
 
合肥众升科技有限公司于2001年8月成立,坐落于安徽省合肥市肥东县经济开发区,致力于无功补偿领域的研发、设计和生产,是一家拥有自主知识产权的电气企业。公司先后获得了中国质量认证中心的ccc认证、ISO9001质量体系认证、国家电器产品质量监督检验中心型式试验的认可。
| 
				 
					 热线电话:400-176-0551 公司传真:0551-65372899 客服QQ:2726472126 邮箱:2726472126@qq.com 地址:安徽省肥东县经济开发区柳孜路  | 
		
采购:35kV户内框架式无功补偿装置
- *联系人:
 - *手机:
 - 公司名称:
 - 邮箱:
 - *采购意向:
 - 
                            *验证码:
 
跟此产品相关的产品 / Related Products
联系众升
服务热线:400-176-0551- 手机:400-176-0551
 - 传真:0551-65372899
 - 客服QQ:2726472126
 - 邮箱:2726472126@qq.com
 - 地址:安徽省肥东县经济开发区柳孜路
 




合肥众升科技有限公司 
				
