
HZS-BKTBB型高压户内(外)框架式无功补偿装置主要用于10kV、35kV的电力系统进行容性无功补偿,用以调整、平衡电网电压,提高功率因数,降低线路损耗,提高电能质量,充分发挥发电、供电设备的生产效率。
HZS-BKTBB型高压户内框架式无功补偿装置用于户外,主要包括:隔离接地开关、高压并联电容器、空芯电抗器、电容器专用熔断器、放电装置(专用放电线圈或电压互感器)、无间隙氧化物避雷器、带电显示装置、继电保护装置、连接导线、支柱绝缘子、框架等组成。

一:结构特点
1:可安装在户内、户外,采用框架式结构,固定投切。
2:直接在变电所即可操作电容柜投切。
3:户内框架式电容器成套:由串联电抗器,进线架和电容器架构成,空心电抗一般为三相叠装或三相平放。进线架内包括高压隔离开关,放电线圈及避雷器,电容器架一般为二层一排布置,容量特别大可采用二排二层布置,进线架与电容构架并列,高度深度一致,电容构架门可以是网栏门也可以是带观察窗的钢门。电抗器须用网栏围住。
4:户外框架式:由GW4-12D高压隔离开关进线,开关安装在平台上。隔离开关后是电抗器,一般为三相叠装,容量很大时可分相安装,相应电容也是分相安装。电容器单台容量为50~500kvar时电容框架为单排或双排三层布置,避雷器,放电线圈安装在构架上;200kvar及以上电容一般用单排或双排二层布置;当容量特别大时,电容可分相布置,每相为二排一层布置,避雷器、放电线圈置于框架顶部。整套装置四周用不低于2米的网栏门围住,网栏门至少应有一扇活门以利于巡视和检修。
5:35kv装置均为户外框架式,电容、电抗均为分相布置。电容构架由35kv高压绝缘子支撑与地绝缘。电容为二排一层布置。避雷器安装在电抗器附近,放电线圈在构架靠中性点处安装。35kv电源引至GW4-35D隔离开关上端,开关安装在平台上。整套装置四周用不低于2米的网栏门围住,网栏门至少应有一扇活门以利于巡视和检修。
二:性能特点
1:该装置允许在工频1.1倍额定电压下长期运行。
2:该装置允许在由于过电压和高次谐波造成的1.3倍额定电流的稳态过电流下连续运行。
3:该装置可以将电容器投入运行瞬间产生的涌流限制在电容器组额定电流的20倍以下。
4:根据配电系统情况,可配置不同的电抗率的电抗器来抑制谐波和合闸涌流。
5:采用先进工艺和全膜介质的高压电力电容器,具有可靠性高、寿命长、损耗小、运行温升低等特点,并且还具有放电起始电压高和密封性能好等特点。
6:根据接线方式的不同,电容器组设有开口三角不平衡电压、中性点不平衡电流等继电保护。
7:电容器实测总容量与各电容器额定值总和之差不超过+10%--0,各相电容偏差不超过5%。

一:工作环境条件
a.室外环境空气温度:-35℃~+45℃
b.环境空气相对湿度:40℃时为20%~90%;
c.大气压力:海拔2000米及以下。
二:周围环境要求
a.不允许有较强的振动与冲击;
b.不允许有腐蚀和破坏绝缘的气体、导电介质、含有爆炸危险的介质存在,不允许有严重的霉菌存在。
1:补偿效果:补偿后功率因数可以达到0.95。
2:采用先进工艺和全膜介质的高压电力电容器,具有可靠性高、寿命长、损耗小、运行温升低等特点,并且还 具有放电起始电压高和密封性能好等突出特点。
3:结构设计合理,热、动稳定性好。配有高压带电显示器和电磁锁、观察窗、具有强制闭锁功能。
4:装置能在1.1倍额定电压的稳态过电压下长期运行。
5:装置能在方均根值不超过1.3倍电容器组额定电流的过电流下连续运行。
6:根据系统及用户的需要,装置可采用就地控制或主控制室,集中控制,或自动控制等方式。
7:整组电容器组实测总容量与各电容器额定值总和之差不超过+10%-0,各相电容偏差不超过5%。
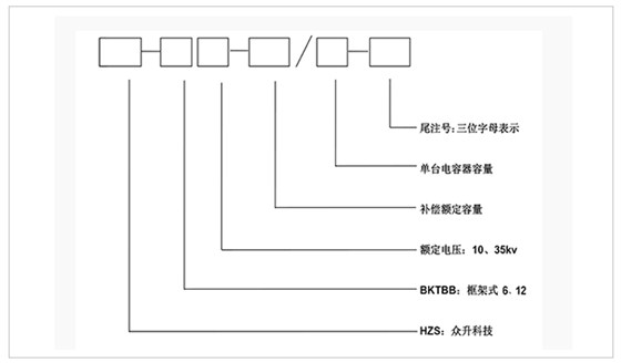
订货须知:
a)上图补偿容量、补偿路数、电压等级、电抗率均可根据客户需求修改。
b ) 表中容量只列出10008kvar,超出补偿容量和补偿路数可根据客户需求定制。
c ) 以上列出10kv系统,35kv系统订货时需另行通知技术。
安装方式:装置户内、户外安装都适用。
